Top-guided Unbalanced Trim Pneumatic Globe Control Valve,WCB

Top-guided Unbalanced Trim Pneumatic Globe Control Valve,WCB

Key Specifications / Features

Unbalanced Trim Pneumatic Globe Control Valve offers precision and versatility across industrial applications. Available in DN20-DN150 sizes, it features a robust ASTM A216 WCB body designed for durability under PN40 and Class 300 LB pressures. The valve includes a SS 304+Graphite seat gasket for reliable sealing. Meeting ASME B16.104 standards for shut-off performance (Class V for metal seat, Class VI for soft seat), it offers flexibility in pipe connections with Flange and Butt Welding types. Operating efficiently in temperatures ranging from -29°C to +230°C, it accommodates different actuator types including Pneumatic Diaphragm, Pneumatic Piston, and Electric actuators.
Request a quote

Detail Information

Product Description

Product Name: Unbalanced Trim Pneumatic Globe Control Valve
Size Range: DN20-DN150
Pressure: PN40, Class 300 LB
Body Material: ASTM A216 WCB
SEAT GASKET: SS 304+Grafit
Trim Features: Top Guided, Unbalanced Trim, Quick Disassembly Cage Structure
Body Type: Straight-through type, Angle type.
Bonnet Type: Standard type, heat dissipation type, cryogenic type, bellows
Flow Characteristic: Equal Percentage, Linear, Quick Open
Shut-off Class: ASME B16.104 V (standard metal seat), ASME B16.104 VI (shut-off soft seat)
Pipe connection type: Flange type, butt welding type
Applicable Temperature Range: -29°C to +230°C
Actuator type: 
Pneumatic diaphragm actuator
Pneumatic piston actuator
Electric actuator


drawing for globe control valve


drawing for globe control valve
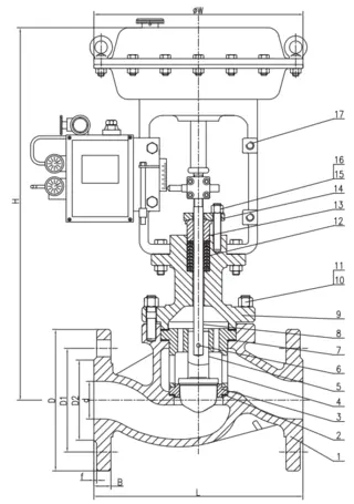
Drawing for Globe Control Valve

 
NO PART TIME BILL OF MATERIAL
1 BODY ASTM A216 WCB
2 SEAT GASKET SS 304+Grafit
3 SEAT ASTM A276 SS 304
4 CAGE ASTM A351 CF8
5 PLUG ASTM A276 SS 304
6 PIN ASTM A276 SS 304
7 BONNET GASKET SS 304+Grafit
8 STEM ASTM A276 SS 304
9 BONNET ASTM A216 WCB
10 BOLT ASTM A193 B7
11 NUT ASTM A194 2H
12 PACKİNG V-PTFE
13 GLAND ASTM A276 410
14 GLAND FLANGE ASTM A216 WCB
15 BOLT ASTM A193 B7
16 NUT ASTM A194 2H
17 DIAPHRAGM ACTUATOR MONTAJ
 
DN PN DIMENSION(MM)
L øD øD1 øD2 B f n-ød øW H
20 40 181 105 75 58 18 2 4—ø14 290 415
25 40 184 115 85 68 18 2 4—ø14 290 430
32 40 222 140 100 78 18 2 4—ø18 290 455
40 40 222 150 110 88 18 2 4—ø18 290 455
50 40 254 165 125 102 20 2 4—ø18 290 460

Send your message to this supplier

FAQs

Similar Products

Related Searches

Products you might also like